GB/T 26479-2011 弹性密封部分回转阀门 耐火试验
- 发表时间:2022-12-11
- 来源:共立欧宝网页版登录入口
- 人气:
1 范围
本标准规定了弹性密封部分回转阀门耐火试验的术语和定义、试验准则、耐火试验方法、阀门性能要求、阀门的评定、试验报告。
本标准适用于按GB/T 12237 设计的弹性密封部分回转阀门(不包括驱动装置)。
其他阀门的耐火试验可参照本标准。
2 规范性引用文件
下列文件对于本文件的应用是必不可少的。凡是注日期的引用文件,仅注日期的版本适用于本文件。凡是不注日期的引用文件,其最新版本(包括所有的修改单)适用于本文件。
GB/T 12224 钢制阀门 一般要求(GB/T 12224-2005,ASTM B16.34a:1998,NEQ)
GB/T 12237 石油、石化及相关工业用的钢制球阀(GB/T 12237-2007,ISO 17292:2004/API 608-2002,NEQ)
3 术语和定义
下列术语和定义适用于本文件。
3.1
对称阀座阀门 symmetricseated valve
沿着通过阀体两端面的轴线,在启闭件中线两侧具有相同内部结构尺寸的阀门。
3.2
非对称阀座阀门 asymmetric seated valve
沿着通过阀体的两端面的轴线,在启闭件中线两侧具有不相同内部结构的阀门。
4 试验准则
4.1 阀门结构形式的要求
4.1.1 对称阀座结构的阀门,只进行任一侧耐火试验。
4.1.2 非对称阀座结构的阀门,应按不同的流向安装并分别进行耐火试验;同一只阀门在第一次试验后,可进行修复,修复后进行相反方向的第二次耐火试验。
4.1.3 单向流动的阀门,应按其指定流向进行耐火试验。
4.1.4 阀门在耐火试验中不得隔火保护。
4.1.5 如果被试阀门配带齿轮箱,进行带齿轮箱阀门的试验结果可以验证不带齿轮箱的阀门。
4.1.6 除手动操作的齿轮箱等操作机构外的其他类型的阀门驱动装置(如电动装置、气动装置或液动装置等),在本试验中应有特定的保护措施,这类驱动装置在耐火试验中的情况不作为试验考核的内容。
4.2 阀门的压力泄放
4.2.1 压力泄放装置在耐火试验期间起跳,试验应继续进行。
4.2.2 有压力泄放装置的阀门,在试验过程中,排出的量应予以计量。泄放装置排放到大气中的任何泄漏都应被计为外漏。如果压力泄放装置设计为排向阀门下游的结构,其泄漏应被记为通过阀座的泄漏。
5 耐火试验方法
5.1 安全防护
阀门的耐火试验是具有潜在危险的试验。被试阀门在火烧时阀体体腔内压力增加,存在缺陷的被试阀门有可能产生破裂。因此,在试验场地内应设置防护人身安全的保护措施。
5.2 试验要求
5.2.1 试验的燃料应采用气体燃料,火源应有足够的能力使被试阀门完全包裹在火焰中。
5.2.2 火烧过程持续时间30min,火焰的温度应在750℃~1000℃之间,火焰的温度由5.3.4.2中所特定的热电偶和测温块进行监测;火烧时,应观察阀门的情况。
5.2.3 火烧过程中,阀门内应有规定压力的水,火烧结束后,同时检测阀门的内漏量和外漏量。
5.2.4 在火烧试验结束,被试阀门冷却后,应进行水压试验,检查阀门的壳体、阀座密封的泄漏情况。
5.3 试验装置
5.3.1 试验系统
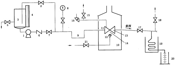
阀门耐火试验装置系统按图1所示。

说明:
1——试验泵;
2——压力泄放和调节阀;
3——储水罐;
4——液位计;
5——供水阀;
6——止回阀;
7——截止阀;
8——压力表;
9——阻汽管;
10——试验炉;
11——被试阀;
12——燃气火头;
13——测温块;
14——火焰热电偶;
15——截止阀;
16——安全阀;
17——截止阀;
18——截止阀;
19——冷凝器;
20——计量筒;
21——燃气供给阀。
a)用泵作为压力源的试验系统
图1 耐火试验系统图

说明:
1——压缩气源;
2——气体压力调节阀;
3——储水罐;
4——液位计;
5——供水阀;
6——泄压阀;
7——截止阀;
8——压力表;
9——阻汽管;
10——试验炉;
11——被试阀;
12——燃气火头;
13——测温块;
14——火焰热电偶;
15——截止阀;
16——安全阀;
17——截止阀;
18——截止阀;
19——冷凝器;
20——计量筒;
21——燃气供给阀。
b)用压缩气体作为压力源的试验系统
图1(续)
5.3.2 试验装置
5.3.2.1 试验装置不应有外力施加在被试阀门上。
5.3.2.2 火源距被试阀门与热电偶的距离应不少于150mm。试验装置炉的内壁与被试阀门的水平距离在任何地方应不小于150mm,试验炉上壁与被试阀门距离也应不小于150mm。
5.3.2.3 在整个系统中,被试阀门阀体体腔内的压力由泄压阀泄压,以防止水在阀体体腔内气化可能引起的超压。泄压阀的设定应是从阀门生产者对同规格阀门做压力试验获得的数据,或是不大于阀门在20℃时的最大工作压力的1.5倍。
5.3.3 连接管道
5.3.3.1 被试阀门公称尺寸不小于DN50的,连接管道内径应不小于25mm;被试阀门公称尺寸小于DN 50的,连接管道内径为被试阀门公称尺寸的二分之一。
5.3.3.2 被试阀门出口连接管道内径应不小于15mm。安装后,应有一定的斜度,使阀座泄漏出的水能从管道完全流出。
5.3.3.3 与被试阀门的连接处应保证有良好的密封性。若有泄漏,该泄漏量不能作为阀门外漏量的一部分进行计算。
5.3.4 仪表和计量器具
5.3.4.1 系统中的压力表的满量程读数应为测量压力的1.5倍至4倍之间,压力表的分辨率应达到在任意刻度点能读到最大刻度值3%以内的值。
5.3.4.2 测温块应使用碳钢材料制作,尺寸应按图2的规定,在测温块中心放置一个热电偶。
以上为标准部分内容,如需看标准全文,请到相关授权网站购买标准正版。
- 2023-08-22欧宝网页版登录入口维修保养记录
- 2023-08-22欧宝网页版登录入口设施维修维护
- 2023-08-19欧宝网页版登录入口水池维修
- 2023-08-19欧宝网页版登录入口水炮维修
- 2023-08-19欧宝网页版登录入口线路维修
- 2023-08-19欧宝网页版登录入口维保服务系统
- 2023-08-19欧宝网页版登录入口主机维修维保大全
- 2023-08-19欧宝网页版登录入口维保作用
- 2023-08-18欧宝网页版登录入口维保工作联系单
- 2023-08-18欧宝网页版登录入口维保每年都要做吗
- 2023-08-18 欧宝网页版登录入口维保技术服务
- 2023-08-18欧宝网页版登录入口主板维修
- 2023-08-18欧宝网页版登录入口维保软件
- 2023-08-18欧宝网页版登录入口维保规章制度
- 2023-08-17欧宝网页版登录入口检测和维保
- 2023-08-17欧宝网页版登录入口维保检查
-
IG541混合气体灭火系统
IG541混合气体灭火系统:IG-541灭火系统采用的IG-541混合气体灭火剂是由大气层中的氮气(N2)、氩气(Ar)和二氧化碳(CO2)三种气体分别以52%、40%、8%的比例混合而成的一种灭火剂 -
二氧化碳气体灭火系统
二氧化碳气体灭火系统:二氧化碳气体灭火系统由瓶架、灭火剂瓶组、泄漏检测装置、容器阀、金属软管、单向阀(灭火剂管)、集流管、安全泄漏装置、选择阀、信号反馈装置、灭火剂输送管、喷嘴、驱动气体瓶组、电磁驱动 -
七氟丙烷灭火系统
七氟丙烷(HFC—227ea)灭火系统是一种高效能的灭火设备,其灭火剂HFC—ea是一种无色、无味、低毒性、绝缘性好、无二次污染的气体,对大气臭氧层的耗损潜能值(ODP)为零,是卤代烷1211、130 -
手提式干粉灭火器
手提式干粉灭火器适灭火时,可手提或肩扛灭火器快速奔赴火场,在距燃烧处5米左右,放下灭火器。如在室外,应选择在上风方向喷射。使用的干粉灭火器若是外挂式储压式的,操作者应一手紧握喷枪、另一手提起储气瓶上的


