MT/T 593.3-2011 人工冻土物理力学性能试验 第3部分:人工冻土静水压力下固结 试验方法
- 发表时间:2022-10-04
- 来源:共立欧宝网页版登录入口
- 人气:
1 范围
MT/T 593的本部分规定了人工冻土在静水压力下固结试验所需的试验用仪器、设备,试样,基本要求,试验步骤和结果计算。
本部分适用于测定在恒定静水压力和轴向排气下冻土的固结程度与时间的关系,计算冻土的三维固结度及主固结点。
2 规范性引用文件
下列文件中的条款通过MT/T 593的本部分的引用而成为本部分的条款。凡是注日期的引用文件,其随后所有的修改单(不包括勘误的内容)或修订版均不适用于本部分,然而,鼓励根据本部分达成协议的各方研究是否可使用这些文件的最新版本。凡是不注日期的引用文件,其最新版本适用于本部分。
GB/T50123-1999 土工试验方法标准
MT/T 593.1 人工冻土物理力学试验 第1部分:人工冻土试验取样及试样制备方法
3 术语和定义
下列术语和定义适用于本标准。
3.1
冻土静水压力下固结 consolidation under hydrostatic pressure for frozen soil
指在某一恒定静水压力作用下冻土试样随时间延长而体积缩小的试验过程。
3.2
冻土三维固结度 degree of three dimensional consolidation for frozen soil
指在某一恒定静水压力作用下冻土试样在任意时间t的体积缩小量Svt与最终体积缩小量Sv之比值。
4 试验用仪器、设备
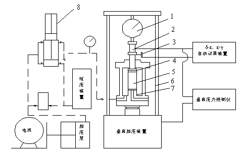
4.1 负温三轴固结仪(见图1):固结静水压力范围:0 MPa ~6MPa(土层深度不大于300m)和0 MPa ~12 MPa(土层深度不大于700m),其波动度:±10kPa。体积变换量测系统分值为1mm3。
4.2 水银温度计(二等标准),温度传感器量程:-40℃~+40℃,精度0.2℃。
5 试样
5.1 采用负温原状土试样和负温重塑土试样。制备方法按MT/T 593.1中6.2.2和6.2.3的规定进行。
5.2 数量:每种围压2个。
6 基本要求
6.1 固结静水压力按0.013 H确定,其中H为土样所处层位深度(单位:m)。
6.2 压力室排气管畅通,静水压力系统无漏液现象。
6.3 试验温度为-15℃~-1℃内的某一温度时,其波动度不大于±0.2℃,试验温度为-15℃以下的某一试验温度时,其波动度不大于±0.3℃。

图1 负温三轴固结仪示意图
1—荷重测力环;2— 荷重传感器;3— 位移传感器;4— 乳胶膜;5— 试样;6— 压力室;7— 不冻液;8— 体变测量仪
7 试验步骤
7.1 在仪器的试样底座上顺序加放透水石、滤纸、冻土试样、滤纸、透水石及加压帽。
7.2 用乳胶膜套、橡皮圈将上述透水石、冻土试样密封固定在试样底座及加压帽之间,使上加压活塞杆顶住加压帽,并上下同轴对齐。
7.3 密封安装固结仪压力室,并充满不冻液。
7.4 接通体变测量仪,连接并开启记录系统。
7.5 启动加压泵通过体变仪向三轴压力室供液增压并保持所需压力。
7.6 连续记录时间t及对应的三轴压力室进液量△V,直至进液增量趋于零时结束。
7.7 关掉加压泵并卸去三轴压力室压力,让不冻液回到集液罐中。
8 计算及图表
8.1 按GB/T50123-1999中14.1.16的规定,将图中试样轴向变形d换算为本试验的△V,绘制△V-及对应的半对数坐标下的体变曲线。
8.2 将计算结果填入附录A表内。
以上为标准部分内容,如需看标准全文,请到相关授权网站购买标准正版。
- 2023-08-22欧宝网页版登录入口维修保养记录
- 2023-08-22欧宝网页版登录入口设施维修维护
- 2023-08-19欧宝网页版登录入口水池维修
- 2023-08-19欧宝网页版登录入口水炮维修
- 2023-08-19欧宝网页版登录入口线路维修
- 2023-08-19欧宝网页版登录入口维保服务系统
- 2023-08-19欧宝网页版登录入口主机维修维保大全
- 2023-08-19欧宝网页版登录入口维保作用
- 2023-08-18欧宝网页版登录入口维保工作联系单
- 2023-08-18欧宝网页版登录入口维保每年都要做吗
- 2023-08-18 欧宝网页版登录入口维保技术服务
- 2023-08-18欧宝网页版登录入口主板维修
- 2023-08-18欧宝网页版登录入口维保软件
- 2023-08-18欧宝网页版登录入口维保规章制度
- 2023-08-17欧宝网页版登录入口检测和维保
- 2023-08-17欧宝网页版登录入口维保检查
-
IG541混合气体灭火系统
IG541混合气体灭火系统:IG-541灭火系统采用的IG-541混合气体灭火剂是由大气层中的氮气(N2)、氩气(Ar)和二氧化碳(CO2)三种气体分别以52%、40%、8%的比例混合而成的一种灭火剂 -
二氧化碳气体灭火系统
二氧化碳气体灭火系统:二氧化碳气体灭火系统由瓶架、灭火剂瓶组、泄漏检测装置、容器阀、金属软管、单向阀(灭火剂管)、集流管、安全泄漏装置、选择阀、信号反馈装置、灭火剂输送管、喷嘴、驱动气体瓶组、电磁驱动 -
七氟丙烷灭火系统
七氟丙烷(HFC—227ea)灭火系统是一种高效能的灭火设备,其灭火剂HFC—ea是一种无色、无味、低毒性、绝缘性好、无二次污染的气体,对大气臭氧层的耗损潜能值(ODP)为零,是卤代烷1211、130 -
手提式干粉灭火器
手提式干粉灭火器适灭火时,可手提或肩扛灭火器快速奔赴火场,在距燃烧处5米左右,放下灭火器。如在室外,应选择在上风方向喷射。使用的干粉灭火器若是外挂式储压式的,操作者应一手紧握喷枪、另一手提起储气瓶上的


