AQ 4237-2014 焊接烟尘净化器通用技术条件
- 发表时间:2022-09-12
- 来源:共立欧宝网页版登录入口
- 人气:
1 范围
本标准规定了过滤式焊接烟尘净化器的技术要求,性能测试,检验规则,标志、包装、运输和贮存。
本标准适用于各种焊接作业过程中使用的过滤式焊接烟尘净化器。
2 规范性引用文件
下列文件对于本文件的应用是必不可少的,凡是注日期的引用文件,仅注日期的版本适用于本文 件。凡是不注日期的引用文件,其最新版本(包括所有的修改单)适用于本文件。
GB 191 包装储运图示标志
GB/T 6388 运输包装收发货标志
GB/T 13306 标牌
GBZ 2.1 工作场所有害因素职业接触限值 第1部分:化学有害因素
3 术语和定义
下列术语和定义适用于本文件。
3.1
焊接烟尘 welding fume
焊接过程中,由高温蒸气经氧化后冷凝而形成的烟雾状微粒,主要源于焊接材料和母材的蒸发、 氧化。
3.2
焊接烟尘净化器 welding fume separation equipment
用于净化焊接烟尘的空气过滤设备。
3.3
滤料 filter material
天然纤维、合成纤维材料制成的用于过滤和吸附颗粒物用的织造或者非织造的透气的薄膜材料。 滤料也可使用覆膜材料,以提高过滤效率。
3.4
滤芯 filter elements
用滤料制成的褶状、筒状或其他形状的气体过滤元件,又称滤筒。
3.5
处理风量 air-volume
单位时间内进入焊接烟尘净化器的含尘气体流量。
3.6
漏风率 air leak percentage
标准状态下,净化器出口与进口气体流量之差占进口气体流量的百分比
3.7
净化效率 separation efficiency by mass
净化器单位时间内捕集的粉尘质量占进入净化器的粉尘质量的百分比。
4 技术要求
4.1 结构
4.1.1 净化器由吸尘罩、通风软管、壳体、滤芯、通风机等部件组成。
4.1.2 吸尘罩上根据需要装设永久磁铁以及阻火滤网。
4.1.3 通风软管可任意弯曲并保证吸风口在任意角度固定,保证气流畅通,并具有耐高温、耐磨损的性 能。通风软管应便于清理或更换。
4.1.4 净化器壳体上应装有接地线柱。
4.1.5 滤芯材料应选用容尘量大、过滤效率高、耐高温的材料。
4.2 性能
4.2.1 净化器的过滤效率应不小于95%,净化器设在室内时其排气浓度应小于GBZ 2.1要求的职业 接触限值的30%。
4.2.2 针对不同类别焊接工艺、使用材料及其特性与危害,对净化器的净化效率的要求有所差别,对不 同类别焊接烟尘的分类、分级和净化效率的选择,见表1。
表1 针对不同类别焊接烟尘的净化器过滤效率的选择
序号 | 焊接烟尘类别 | 焊接烟尘分级 | 净化效率 % |
1 | 非合金钢和低合金钢,如很低银、铝等含量的钢 | W1 | ≥95 |
2 | 上述材料及合金钢,如银和铝的含量≤30% | W2 | ≥98 |
3 | 上述材料及高合金钢 | W3 | ≥99 |
4.2.3 焊接烟尘净化器铭牌上应按4.2.2的要求标明净化器的分级指标。
4.2.4 表1给出的焊接烟尘净化器分类分级方法仅作为净化器选择的指南,在实际应用时还应考虑焊 接工位是否有扰动气流、焊接时烟尘的产生量、烟气中有毒元素的危害程度以及现行法规、标准的其他 要求,以决定所选净化器所需的净化效率。
4.2.5 焊接烟尘净化器的最小额定处理风量应不小于50 m3/h。
4.2.6 焊接烟尘净化器的稳态噪声不应超过85 dB(A)。
4.2.7 焊接烟尘净化器带电部件与壳体间的绝缘电阻应不小于1 MQ;进行耐电压试验时,不得发生 绝缘破坏。
4.2.8 焊接烟尘净化器实际处理风量与额定处理风量的偏差不应超过8%。
4.2.9 焊接烟尘净化器的漏风率不应大于3%。
4.2.10 焊接烟尘净化器的实际工作阻力与额定工作阻力的偏差不应超过10%。
4.3 滤芯的更换与清理
4.3.1 焊接烟尘净化器应设计方便进行滤芯置换的机构。
4.3.2 焊接烟尘净化器的滤芯应便于更换和清理。
4.3.3 更换或清理滤芯时,应注意避免颗粒物的遗撒,防止出现二次扬尘。
4.3.4 更换滤芯、清理滤芯、净化器内部维护等操作后,应能保证净化器仍具有良好的密闭性。
5 性能测试
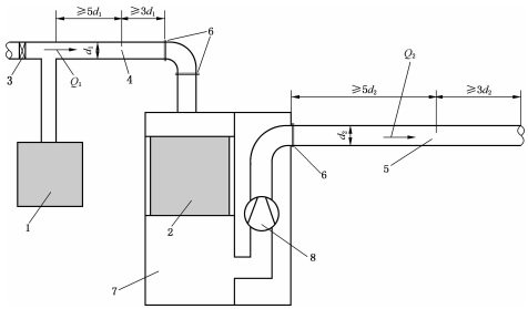
5.1 试验装置
焊接烟尘净化器性能测试试验装置的结构如图1所示。

图1 焊接烟尘净化器性能测试试验装置
由试验尘源产生的焊接烟尘通过进气管道被输送到焊接烟尘净化器,在净化器内大部分粉尘被分 离出来,净化后的气体经排气管道排出。测试时分别在进气管道和排气管道测定断面气体风量并进行 采样。
5.2 处理风量
风量测量应使用清洁空气进行试验。
用空盒气压计测定当地大气压。
用分度值不大于0.5℃的温度计测量管道中的温度;共测定3次,取算术平均值。
用准确度±5%的湿度计(或干湿球温度计)测量管道内的气体湿度(或湿球温度);共测定3次,取算术平均值。正确记录上述数据。
5.2.5 试验步骤:
a)使用风速仪,将风速仪传感器插入进气管道测定断面处的测孔和排气管道测定断面处的测孔,
以上为标准部分内容,如需看标准全文,请到相关授权网站购买标准正版。
- 2023-08-22欧宝网页版登录入口维修保养记录
- 2023-08-22欧宝网页版登录入口设施维修维护
- 2023-08-19欧宝网页版登录入口水池维修
- 2023-08-19欧宝网页版登录入口水炮维修
- 2023-08-19欧宝网页版登录入口线路维修
- 2023-08-19欧宝网页版登录入口维保服务系统
- 2023-08-19欧宝网页版登录入口主机维修维保大全
- 2023-08-19欧宝网页版登录入口维保作用
- 2023-08-18欧宝网页版登录入口维保工作联系单
- 2023-08-18欧宝网页版登录入口维保每年都要做吗
- 2023-08-18 欧宝网页版登录入口维保技术服务
- 2023-08-18欧宝网页版登录入口主板维修
- 2023-08-18欧宝网页版登录入口维保软件
- 2023-08-18欧宝网页版登录入口维保规章制度
- 2023-08-17欧宝网页版登录入口检测和维保
- 2023-08-17欧宝网页版登录入口维保检查
-
IG541混合气体灭火系统
IG541混合气体灭火系统:IG-541灭火系统采用的IG-541混合气体灭火剂是由大气层中的氮气(N2)、氩气(Ar)和二氧化碳(CO2)三种气体分别以52%、40%、8%的比例混合而成的一种灭火剂 -
二氧化碳气体灭火系统
二氧化碳气体灭火系统:二氧化碳气体灭火系统由瓶架、灭火剂瓶组、泄漏检测装置、容器阀、金属软管、单向阀(灭火剂管)、集流管、安全泄漏装置、选择阀、信号反馈装置、灭火剂输送管、喷嘴、驱动气体瓶组、电磁驱动 -
七氟丙烷灭火系统
七氟丙烷(HFC—227ea)灭火系统是一种高效能的灭火设备,其灭火剂HFC—ea是一种无色、无味、低毒性、绝缘性好、无二次污染的气体,对大气臭氧层的耗损潜能值(ODP)为零,是卤代烷1211、130 -
手提式干粉灭火器
手提式干粉灭火器适灭火时,可手提或肩扛灭火器快速奔赴火场,在距燃烧处5米左右,放下灭火器。如在室外,应选择在上风方向喷射。使用的干粉灭火器若是外挂式储压式的,操作者应一手紧握喷枪、另一手提起储气瓶上的


